Bonjour,
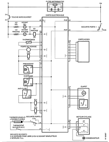
J’ai un lave vaisselle de marque SAUTER VIP3N et le problème depuis quelque temps est que la pompe de cyclage tourne en permanence. J’ai nettoyé les filtres mais toujours même problème. J’ai démonté les paroies et j’ai bien l’hélice de la pompe de cyclage qui tourne et rien ne bloque. Pour arriver à le faire tourner il faut que je passe par le mode test “5x sur départ” et là il arrive à démarrer, mais la pompe tourne toujours ?
Pouvez-vous m’aider dans mes recherches
Merci d’avance
