Bonjour,
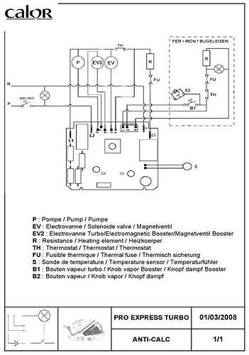
Je possede une centrale vapeur CALOR Pro express Turbo anti-calc modele GV8360, et le problème est que en même temp que la vapeur il coule de l’eau chaude au niveau de la semelle du fer, par les mêmes trous que la vapeur.
Pouvez vous m’indiquer quel est le problème, si cela est simple a y remedier ou s’il faut l’emmener chez un réparateur ?
merci.
