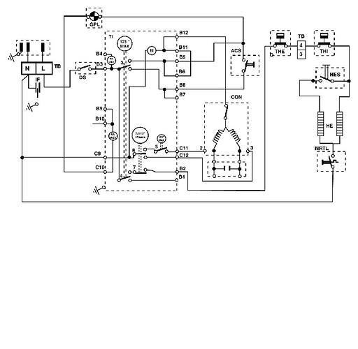
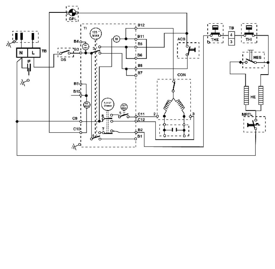
schema electrique pour sl 600 selecline

bonjour recherche schema electrique d’un seche linge selecline sl 600
merci ou une photo juste derrier lappareil le domino + la resistance

Bonjour ,
Le voila :

bonjour merci beaucoup